找回密码
 立即注册

QQ登录

只需一步,快速开始

搜索

[电阻] 打算做几只标准电阻,请各位看看可行性

[复制链接]
 楼主| lymex 发表于 2008-6-18 13:36:24 | 显示全部楼层
原帖由 alex.quan 于 2008-6-18 11:22 发表
我知道有一个地方可以:

NIST
www.nist.gov


他们提供1K DC Resistance 相对不确定度可以达到0.2ppm,不过收费很贵滴:1411($)
吓人吧?

这个电阻太便宜了!


当然,要是校准费那可不低。
回复 支持 反对

使用道具 举报

alex.quan 发表于 2008-6-18 14:30:00 | 显示全部楼层

回复

楼主:

是校准费
回复 支持 反对

使用道具 举报

alex.quan 发表于 2008-6-18 14:31:12 | 显示全部楼层
其实几乎所有的标准最后都溯源到了NIST,很多国际标准组织都要参照他们的标准。

不过很佩服lymex,那种探究和实践动手的精神,值得我们每一个人学习。

希望能多多指教,向你学习!

[ 本帖最后由 alex.quan 于 2008-6-18 14:36 编辑 ]
回复 支持 反对

使用道具 举报

 楼主| lymex 发表于 2008-6-19 00:39:48 | 显示全部楼层

回复 53# 的帖子

谢谢!
但现在有了量子欧姆,自己独立复现具有更低的不确定度,如果要求不是十分的高,就应该不用追溯到NIST了吧?现在NIST也是根据量子欧姆来的。我有几个东西(SR104)是以前直接在NBS(NIST的前身)标定的,但NIST只在制定量子欧姆常数时参考了NBS欧姆,后来就甩开了。

记得有了量子欧姆定义后曾经终止了国际间的欧姆对比,但后来又恢复了?
回复 支持 反对

使用道具 举报

alex.quan 发表于 2008-6-19 10:50:16 | 显示全部楼层

回复 54# 的帖子

谢谢lymex的提醒,我又去查了一下资料。确实是这样。
从1990年1月1日起,全世界有了统一的国家电阻标准。这个新的标准是以量子霍耳效应为基础,容易复现,不会随时间变化。也是从这时候开始,电压也有了新的标准:即建立在约瑟夫森效应上基础上的标准。

他们2个都由此获得了诺贝尔奖。
回复 支持 反对

使用道具 举报

 楼主| lymex 发表于 2009-1-9 21:18:12 | 显示全部楼层
原帖由 黄金戟 于 2008-4-21 23:07 发表
楼主能不能发一些图上来?我没见过752A,即使有估计也舍不得拆!
所以对于电阻的连接方式还是不太理解!


呵呵,看到了,对楼主的佩服简直无以复加!
我们如果有这样的标准,不要说改装了,拆开看都是舍不得的! ...

才看到这,补贴几张照片。
752A我有4个,拆了一个还有3个,这些都是以原价好多分之一的价格二手买的,因此拆了不很心疼,况且里面的东西派上了新用途。
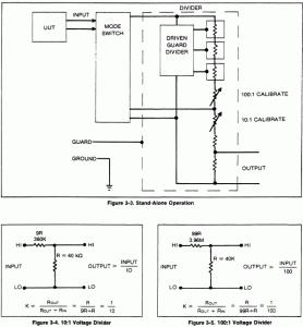
752A分压器是哈蒙接法,通过开关控制可以实现分压和自校准转换。手册里缺失了电路图,只有原理图。
752A我感觉是Fluke设计生产的最好的直流校准设备(之一,勉强加上)。
Fluke的金封线绕有好有差,但这里的50多个120k真的是非常好:温度系数很小,更主要的是老化几乎观察不出来。

外观,尽管宽度占半个标准机位,但很长(深)

外观,尽管宽度占半个标准机位,但很长(深)

前面板

前面板

开壳。除了外壳外,还有内壳接Guard。这个图的内壳盖已经去掉

开壳。除了外壳外,还有内壳接Guard。这个图的内壳盖已经去掉

分压原理。电阻基本上都是串联的,所有电阻都是120k因此有很好的一致性。

分压原理。电阻基本上都是串联的,所有电阻都是120k因此有很好的一致性。

校准原理/哈蒙原理。开关闭合后上下电阻都是R,作为电桥的半臂交叉对比�

校准原理/哈蒙原理。开关闭合后上下电阻都是R,作为电桥的半臂交叉对比�
回复 支持 反对

使用道具 举报

 楼主| lymex 发表于 2009-1-10 00:36:48 | 显示全部楼层
1:10的校准原理图。注意右边的的桥臂,上下是可以交换的,这样就可以把左边的上、下两臂调节到非常接近
th3.gif
回复 支持 反对

使用道具 举报

 楼主| lymex 发表于 2009-1-10 00:40:31 | 显示全部楼层
对于1:100的校准,也是类似的,只不过是把1:10的分压臂打开、1:100的合龙,这样形成两个相同的10R。
根据哈蒙原理,只要左边的上下1:1相同,那么开关断开后,分压系数也是非常严格的1:10
th4.gif
回复 支持 反对

使用道具 举报

liangyub 发表于 2009-1-13 12:55:02 | 显示全部楼层
如果电阻变化率相同则精度不会有任何变化,按照不确定度的合成应该会有所提高,不过可能并不理想,最好还是实测一下。
回复 支持 反对

使用道具 举报

huangbob 发表于 2023-3-23 15:16:14 | 显示全部楼层
大师您有小黄鱼账号吗?想淘一点您的宝贝
回复 支持 反对

使用道具 举报

您需要登录后才可以回帖 登录 | 立即注册

本版积分规则

Archiver|手机版|小黑屋|计量论坛 ( 闽ICP备06005787号-1|闽公网安备35020602000072号 )
电话:0592-5613810 QQ:473647 微信:gfjlbbs 原国防计量论坛(-=始于2005年=-)

GMT+8, 2026-5-26 02:47

Powered by Discuz! X3.5

© 2001-2026 Discuz! Team.

快速回复 返回顶部 返回列表